Чем ЦРУ интересовалось во Владимире?

Рассказываем о содержании архивов американской разведки
В середине января Центральное разведывательное управление США опубликовало свыше 12 миллионов страниц документов, охватывающих период с момента основания ведомства до середины 1990‑х годов. Большая часть из них представляет собой расшифровки недельных брифингов, краткие досье на политиков и общественных деятелей, записи интервью (например, с журналистом Владимиром Познером), различные статистические сводки и даже подборки советских анекдотов.
Часть архива содержит отчеты об операциях ЦРУ в других государствах. Помимо прочего, американская разведка рассекретила информацию о действиях спецслужб в Южной Корее, Афганистане, Вьетнаме и других странах, а также о деятельности на территории СССР во времена Холодной войны.
Среди документов содержатся и сведения, собранные агентами ЦРУ во Владимире. Основная масса отчетов и сообщений составлена в 1950‑е годы, хотя интереса к городу спецслужбы не теряли и на более поздних этапах истории. Кроме многочисленных упоминаний в общих аналитических справках, американские разведчики отправляли в Лэнгли и детальные сведения о некоторых особо значимых городских объектах.
Camp for Important Prisoners at Vladimir / Владимирский централ
Интерес ЦРУ к главной владимирской тюрьме понятен. К моменту составления отчета 3 июня 1954 года в стенах Владимирского централа уже побывали революционер Михаил Фрунзе, младший сын Иосифа Сталина Василий, советская певица Лидия Русланова, а также некоторые военачальники Третьего рейха. В сводке упоминаются девять «highranking Nazis» – высокопоставленных нацистов.
Американским разведчикам было достоверно известно, что во владимирской тюрьме с ноября 1951-го по июнь 1953 года содержались обергруппенфюрер СС Бруно Штрекенбах, фельдмаршал Эвальд фон Клейст, командовавший наступлением немецкой танковой армией, генерал Максимилиан де Ангелис, командовавший отдельными армиями на территории Польши, Молдавии, Украины, Кубани и Северного Кавказа.

Отдельно упомянуты три человека. Это член коммунистической партии Василий Иванович Никаноров, «который занимал довольно высокие посты в официальной Партии» (возможно, речь идет об этом человеке); уроженец Тбилиси Патаридзе (имя не указано), 20 лет живший в Париже и схваченный в «остатках румынской униформы» во время разведывательной миссии против СССР, а также японский рабочий Инагаки (имя не указано), взятый в плен в Северной Корее. Чем они заслужили такое пристальное внимание ЦРУ – не уточняется.
Разведчики также доложили своему руководству об 11 греческих партизанах, бежавших от гражданской войны в своей стране сначала в Югославию, а затем в СССР. Перебежчиков схватили в 1952 году, предположительно, в Ташкенте, и приговорили к разным срокам заключения, от трех до десяти лет. Меньше всех во Владимирском централе пробыл Константин (Коста) Гоменез, «живший в Салониках, чей отец был продавцом обуви» – всего шесть месяцев, с января по июнь 1953 года. В то же время во Владимире, по данным ЦРУ, находились под стражей задержанные в Литве старообрядцы и некий итальянский дипломат, «который должен был быть иезуитом».
Несколько пунктов составитель доклада посвятил условиям содержания заключенных – в мае 1952 года, согласно рапорту, они заметно улучшились. «Дисциплина, которая ранее была очень строгой, ослабла. Например, у заключенных появилась возможность брать книгу к себе в постель», – говорится в отчете. Впрочем, если книгу находили охранники, провинившемуся объявляли выговор, а в случае повторного нарушения арестанта отправляли «в маленькую темную камеру на несколько дней в качестве наказания».
Некоторые заключенные имели право получать письма из республик Советского Союза, однако для большинства переписка оставалась под запретом. С 13 февраля 1953 года арестантам разрешили продавать личные вещи. Американские разведчики отмечали в докладе, что «один немецкий дипломат, у которого при себе был чемодан с одеждой, смог продать подержанный, но хороший костюм за 1200 рублей».
Время от времени во Владимирский централ приезжала специальная комиссия МВД, члены которой «ходили от камеры к камере и разговаривали с каждым, кто готов был общаться». Так, в феврале 1953 года у заключенных спрашивали, хватает ли им еды, не бьют ли их, содержат ли в чистоте.
Принимались жалобы и на медицинскую помощь, которая в тюрьме оставалась «сравнительно неплохой». «Доктора и медсестры были всегда доступны и делали все, что в их силах», – сообщается в рапорте американской разведки. Общение с комиссией проходило под надзором сотрудников МВД, которые следили за внутренним порядком.
Отчет американской разведки о Владимирском централе. 3 июня 1954 года
Других упоминаний Владимирского централа в архивах ЦРУ ПроВладимиру найти не удалось, несмотря на то, что в начале 1960‑х годов в тюрьме отбывал наказание американский летчик Фрэнсис Гэри Пауэрс. Сам Пауэрс при этом в рассекреченных документах спецслужбы упоминается довольно часто.
Единственное косвенное упоминание владимирской тюрьмы относится к февралю 1988 года. В сообщении на имя сенатора Роберта К. Дорнана говорится, что в десяти трудовых лагерях Владимирской области, в том числе и во Владимире, находятся примерно 15 тысяч заключенных.
Airfield at Vladimir / Летное поле во Владимире
Владимирское летное поле упоминается в отчетах американской разведки лишь однажды, в документе с некоторыми базовыми характеристиками объекта, датированном 20 сентября 1949 года. «Это первый доклад о владимирском летном поле. Данные требуют подтверждения и дополнительной информации», – подчеркивается в сообщении.
Поле располагалось чуть восточнее Владимира, к югу от железной дороги до Нижнего Новгорода, неподалеку от места впадания реки Рпень в Клязьму. Американские агенты описывали территорию площадью примерно 1x1,5 километра, с двумя взлетными полосами. Бетонное покрытие одной из них было сильно повреждено и не подлежало ремонту; другая полоса – с асфальтовым покрытием – находилась в удовлетворительном состоянии.
У северной границы летного поля разведчики обнаружили «четырехэтажное здание с башнеобразной надстройкой, оснащенной антенной. На первом этаже располагались пять раздвижных дверей, закрывавших две трети фасада постройки. На третьем и четвертом этажах находились апартаменты для персонала». В южной части поля располагалось еще одно сооружение с мастерскими и комнатами механиков. Кроме того, американцы насчитали в общей сложности 20 самолетов со спаренными и рядовыми двигателями, а также несколько учебных бипланов.
Других сведений о летном поле разведка не поставляла, вероятно, потому что в послевоенные годы место было заброшено. В 1958 году началось строительство владимирской ТЭЦ, и аэродром, скорее всего, демонтировали. Наиболее активно объект использовался в середине 1930‑х годов, когда во Владимире появился собственный аэроклуб.
Несмотря на то, что в краеведческих архивах содержится довольно много информации об аэроклубе, летное поле упоминается нечасто. Предположительно, аэродром построили в 1934 году, спустя три года начались тренировочные полеты. Из докладов исследователей можно узнать, что занятия в аэроклубе проходили на учебных самолетах У‑2, УТ‑1 и УТ‑2, а также спортивных планерах УС‑4 и Г‑9.
Если верить воспоминаниям некоего К. Маркова, опубликованных в газете «Молва» 25 августа 1994 года, «на аэродроме часто устраивались массовые гуляния горожан с катанием на самолетах». Старожилы также говорили о том, что время от времени здесь проходили конные представления. В годы Великой Отечественной войны, по некоторым сведениям, на летном поле приземлялись самолеты, которые доставляли раненых в местные госпитали.
Tractor Plant in Vladimir / Владимирский тракторный завод
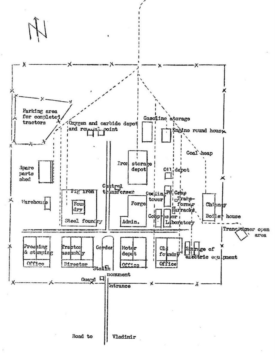
ЦРУ с особой тщательностью исследовало тракторный завод на протяжении двух лет, с 1950-го по 1952 год. Предприятию посвящены пять многостраничных докладов, где помимо общеизвестных фактов – даты основания завода и запуска производства, модели выпускаемой техники и т.д. – содержатся детальные сведения о производственных мощностях, трудовой дисциплине, оборудовании, а также подробные схемы территории завода с описанием всех помещений.
Схематичное изображение Владимирского тракторного завода в отчете ЦРУ. 14 февраля 1952 года
Тракторный завод построен в 1941 году, но первые сельскохозяйственные машины сошли с конвейера только в 1944 году. В годы Великой Отечественной войны завод выпускал детали для танков. Ближе к окончанию военных действий предприятие переоборудовали, и с 1945 года, как говорится в докладах разведки, оно «претерпевало постоянное расширение». Увеличение мощностей и освоение близлежащей территории закончилась, по подсчетам американцев, осенью 1949 года.
В то время завод располагался за пределами города, примерно в 3,5 – 4 километрах от центра Владимира (разведка считала центром города радиовышку в районе современной Краснознаменной улицы). Помимо автодорог, у предприятия были собственные железнодорожные пути, проложенные вдоль восточной границы города, в нескольких десятках метров от старого кладбища. Эти пути соединяли производство с главной железной дорогой до Нижнего Новгорода; они сохранились до сих пор и время от времени используются для проезда служебными поездами.
Расположение Владимирского тракторного завода на местности по данным ЦРУ. 7 марта 1950 года
На сайте Владимирского тракторного завода указано, что «днем основания предприятия считается 24 апреля 1945 года, когда с конвейера сошли 500 машин». Выпущены они были, если верить отчету ЦРУ, с использованием «больших прессов, сделанных в Америке, слишком тяжелых для современного производства, в связи с чем их невозможно полностью утилизировать». Разведчики предполагали, что их оставили с целью дальнейшего переоборудования. Некоторые детали изготовлялись на «небольших автоматах и металлообрабатывающем оборудовании, собранном на немецких фабриках».
Участие немцев в выпуске первых владимирских тракторов было не только заочным. К первой половине 1949 года в областном центре поселились несколько инженеров из Германии со своими семьями. Судя по отчету, они работали, в основном, в химической промышленности, но были в некотором роде консультантами на тракторном заводе. «Учитывая советские условия, их жизнь можно назвать отличной. Они зарабатывали минимум 2000 рублей и могли покупать товары по их себестоимости», – говорится в докладе разведки. Всего к лету 1949 года на предприятии работали 5000 человек.
Первый доклад разведки о Владимирском тракторном заводе (от 7 марта 1950 года) по большей части посвящен описанию помещений. Так, на предприятии было два литейных цеха («старый» и «новый»), за порядком на производственной территории следили 150 человек, в том числе и с наблюдательных вышек. Американская разведка, внимательная к мелочам, не могла не отметить и главную особенность участка сборки: территорию левее главного входа украсили 7‑метровым памятником Сталину. В последующих докладах статуя не упоминается.
Схема расположения помещений на территории Владимирского тракторного завода по данным американской разведки. 7 марта 1950 года
Ко времени составления нового отчета в феврале 1952 года мощности завода выросли в несколько раз. Предприятие выпускало от 13000 до 15000 машин в год, причем это были уже не первые модели тракторов «Универсал-II», а их следующее поколение, с доработанным двигателем. С ростом объемов продукции изменились условия труда – ВТЗ перешел на работу в три смены.
В третьем по счету докладе подчеркивается, что наравне с мужчинами за станками находились женщины – их было 30 – 40% от общего числа рабочих. Разведчики также выяснили имена некоторых людей, входивших в те годы в число руководителей предприятия. Некоторые фразы из отчета скрыты, поэтому нельзя точно назвать причину упоминания фамилий. Среди значимых для ВТЗ фигур есть и военные, а именно полковники Kulakin и Kerassimov (орфография сохранены и приводится в оригинальном виде, так как нельзя исключать вероятность ошибки - прим. ред.).
К марту 1952 года агенты ЦРУ обнаружили на Владимирском тракторном заводе итальянские и английские станки, в дополнение к уже имеющимся немецким и американским. Автопарк ВТЗ к тому моменту расширился до 25 грузовиков, у предприятия были «два или три» собственных локомотива.
Разведка также подтвердила некоторые ранее упомянутые данные. Например, опираясь на публикации в местной прессе, спецслужба уверенно отрапортовала, что полное название объекта – «Vladimirski Traktorni Zavod imeni Zhdanova».
Последний рассекреченный отчет содержит некую предпосылку к дальнейшему наблюдению за объектом. Один из пунктов в документе называется «возможность смены продукции», и агенты американской разведки заключили, что предприятие вполне способно быстро перестроиться на выпуск боевой техники. Авторы также приводят список источников, возможно, поставлявших им информацию, но в обнародованной версии документа этот список скрыт.
Разумеется, это далеко не полный перечень объектов, за которыми ЦРУ вело наблюдение в советский период. В архиве можно найти упоминания Владимирского химического завода и завода «Электроприбор», краткое досье на завод «Автоприбор». При этом других предприятий, например, «Владалко», ПроВладимиру в документах обнаружить не удалось, что необычно: в 1941 – 1945 годах Владимирский спиртоналивочный завод выпускал зажигательную смесь – «коктейль Молотова». В те годы разведка оценивала силы противника, и пройти мимо такого факты агенты ЦРУ явно не могли; возможно, документы пока не рассекречены.
Продолжение следует…